Replaced Fuel Pump But Fuel Gauge Not Working .   if the sending unit arm got bent when installing it then it will bind up on the metal anti slosh plates inside the fuel tank. The most likely reason is that it was not installed properly.  in the event that the fuel gauge constantly reads empty, full, or some random nonsensical reading, then there is an issue with the fuel gauge, the sender, or the wiring in between. Dive into this video as we diagnose four frequent culprits and some. It can also be caused by bad wirings.   if your fuel gauge used to work and isn’t working now, and you haven’t had any work done on the fuel tank, fuel or fuel pump,.  are you facing issues with an unresponsive or inaccurate fuel gauge?   the most common reason a fuel gauge is not working or is inaccurate is due to a bad fuel level sending unit.   there are several reasons why your fuel pump may not be working after replacing it.
        
        from www.2carpros.com 
     
        
          if the sending unit arm got bent when installing it then it will bind up on the metal anti slosh plates inside the fuel tank. The most likely reason is that it was not installed properly.   the most common reason a fuel gauge is not working or is inaccurate is due to a bad fuel level sending unit. It can also be caused by bad wirings. Dive into this video as we diagnose four frequent culprits and some.   there are several reasons why your fuel pump may not be working after replacing it.   if your fuel gauge used to work and isn’t working now, and you haven’t had any work done on the fuel tank, fuel or fuel pump,.  in the event that the fuel gauge constantly reads empty, full, or some random nonsensical reading, then there is an issue with the fuel gauge, the sender, or the wiring in between.  are you facing issues with an unresponsive or inaccurate fuel gauge?
    
    	
            
	
		 
         
    Fuel Gauge Not Working Properly Replaced Fuel Pump and Gauge Only... 
    Replaced Fuel Pump But Fuel Gauge Not Working    the most common reason a fuel gauge is not working or is inaccurate is due to a bad fuel level sending unit. It can also be caused by bad wirings.   there are several reasons why your fuel pump may not be working after replacing it.   if the sending unit arm got bent when installing it then it will bind up on the metal anti slosh plates inside the fuel tank.   if your fuel gauge used to work and isn’t working now, and you haven’t had any work done on the fuel tank, fuel or fuel pump,.   the most common reason a fuel gauge is not working or is inaccurate is due to a bad fuel level sending unit.  are you facing issues with an unresponsive or inaccurate fuel gauge? Dive into this video as we diagnose four frequent culprits and some.  in the event that the fuel gauge constantly reads empty, full, or some random nonsensical reading, then there is an issue with the fuel gauge, the sender, or the wiring in between. The most likely reason is that it was not installed properly.
            
	
		 
         
 
    
        From www.bornagainboating.com 
                    Boat Fuel Gauge Not Working? How To Troubleshoot & Fix It Fast! Born Replaced Fuel Pump But Fuel Gauge Not Working  The most likely reason is that it was not installed properly.   the most common reason a fuel gauge is not working or is inaccurate is due to a bad fuel level sending unit. It can also be caused by bad wirings.  in the event that the fuel gauge constantly reads empty, full, or some random nonsensical reading, then. Replaced Fuel Pump But Fuel Gauge Not Working.
     
    
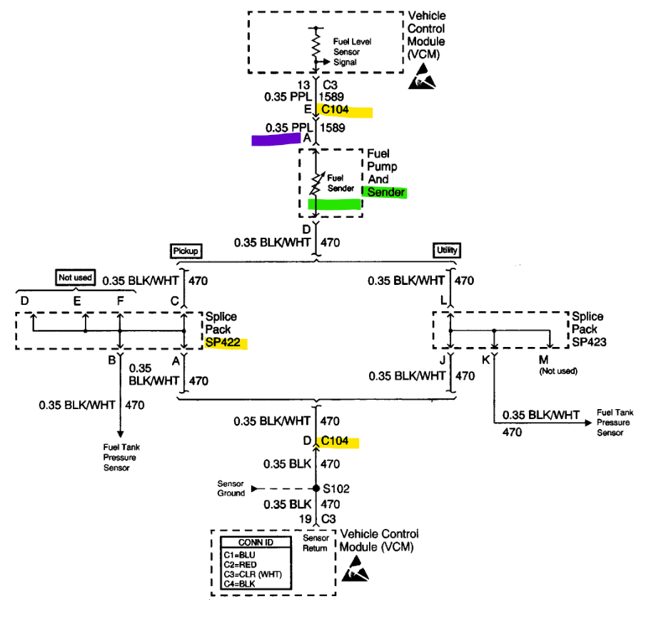
        From circuithyunjin3188309e.z22.web.core.windows.net 
                    How To Check Fuel Gauge And Sender Replaced Fuel Pump But Fuel Gauge Not Working    there are several reasons why your fuel pump may not be working after replacing it. It can also be caused by bad wirings.   the most common reason a fuel gauge is not working or is inaccurate is due to a bad fuel level sending unit.   if the sending unit arm got bent when installing it then it. Replaced Fuel Pump But Fuel Gauge Not Working.
     
    
        From garagesovietisms.z14.web.core.windows.net 
                    How To Check Fuel Gauge Not Working Replaced Fuel Pump But Fuel Gauge Not Working   are you facing issues with an unresponsive or inaccurate fuel gauge?   the most common reason a fuel gauge is not working or is inaccurate is due to a bad fuel level sending unit. The most likely reason is that it was not installed properly.   if the sending unit arm got bent when installing it then it will. Replaced Fuel Pump But Fuel Gauge Not Working.
     
    
        From www.2carpros.com 
                    After Replacing the Fuel Pump, the Fuel Gauge Stopped Working Replaced Fuel Pump But Fuel Gauge Not Working   are you facing issues with an unresponsive or inaccurate fuel gauge?   if the sending unit arm got bent when installing it then it will bind up on the metal anti slosh plates inside the fuel tank.  in the event that the fuel gauge constantly reads empty, full, or some random nonsensical reading, then there is an issue. Replaced Fuel Pump But Fuel Gauge Not Working.
     
    
        From ceijrzwh.blob.core.windows.net 
                    What Causes The Fuel Gauge Not To Work at Roderick Baver blog Replaced Fuel Pump But Fuel Gauge Not Working    the most common reason a fuel gauge is not working or is inaccurate is due to a bad fuel level sending unit. Dive into this video as we diagnose four frequent culprits and some.   there are several reasons why your fuel pump may not be working after replacing it.  are you facing issues with an unresponsive or. Replaced Fuel Pump But Fuel Gauge Not Working.
     
    
        From dxoxbtjzq.blob.core.windows.net 
                    Gas Gauge Not Working After Fuel Pump Replacement at Brandon Alvarez blog Replaced Fuel Pump But Fuel Gauge Not Working  It can also be caused by bad wirings.   there are several reasons why your fuel pump may not be working after replacing it. The most likely reason is that it was not installed properly.  in the event that the fuel gauge constantly reads empty, full, or some random nonsensical reading, then there is an issue with the fuel. Replaced Fuel Pump But Fuel Gauge Not Working.
     
    
        From dxoxbtjzq.blob.core.windows.net 
                    Gas Gauge Not Working After Fuel Pump Replacement at Brandon Alvarez blog Replaced Fuel Pump But Fuel Gauge Not Working    there are several reasons why your fuel pump may not be working after replacing it. The most likely reason is that it was not installed properly.   the most common reason a fuel gauge is not working or is inaccurate is due to a bad fuel level sending unit.   if the sending unit arm got bent when installing. Replaced Fuel Pump But Fuel Gauge Not Working.
     
    
        From www.2carpros.com 
                    Fuel Gauge Not Working Properly Replaced Fuel Pump and Gauge Only... Replaced Fuel Pump But Fuel Gauge Not Working   are you facing issues with an unresponsive or inaccurate fuel gauge? The most likely reason is that it was not installed properly.   if your fuel gauge used to work and isn’t working now, and you haven’t had any work done on the fuel tank, fuel or fuel pump,.   the most common reason a fuel gauge is not. Replaced Fuel Pump But Fuel Gauge Not Working.
     
    
        From www.2carpros.com 
                    Fuel Gauge Not Working? I Just Replaced the Fuel Pump and the Replaced Fuel Pump But Fuel Gauge Not Working  Dive into this video as we diagnose four frequent culprits and some.  in the event that the fuel gauge constantly reads empty, full, or some random nonsensical reading, then there is an issue with the fuel gauge, the sender, or the wiring in between.   there are several reasons why your fuel pump may not be working after replacing. Replaced Fuel Pump But Fuel Gauge Not Working.
     
    
        From www.yourmechanic.com 
                    How to Replace a Fuel Gauge Sender YourMechanic Advice Replaced Fuel Pump But Fuel Gauge Not Working   are you facing issues with an unresponsive or inaccurate fuel gauge?   there are several reasons why your fuel pump may not be working after replacing it. It can also be caused by bad wirings. The most likely reason is that it was not installed properly.  in the event that the fuel gauge constantly reads empty, full, or. Replaced Fuel Pump But Fuel Gauge Not Working.
     
    
        From www.vwpartsvortex.com 
                    VW Fuel Gauge Not Working Replaced Fuel Pump But Fuel Gauge Not Working    the most common reason a fuel gauge is not working or is inaccurate is due to a bad fuel level sending unit.   if the sending unit arm got bent when installing it then it will bind up on the metal anti slosh plates inside the fuel tank. The most likely reason is that it was not installed properly.. Replaced Fuel Pump But Fuel Gauge Not Working.
     
    
        From repairmachineviecher40.z22.web.core.windows.net 
                    Ford Fuel Gauge Not Reading Correctly Replaced Fuel Pump But Fuel Gauge Not Working  The most likely reason is that it was not installed properly.   if your fuel gauge used to work and isn’t working now, and you haven’t had any work done on the fuel tank, fuel or fuel pump,. It can also be caused by bad wirings. Dive into this video as we diagnose four frequent culprits and some.  in. Replaced Fuel Pump But Fuel Gauge Not Working.
     
    
        From www.2carpros.com 
                    Fuel Gauge Not Working? I Just Replaced the Fuel Pump and the Replaced Fuel Pump But Fuel Gauge Not Working    if your fuel gauge used to work and isn’t working now, and you haven’t had any work done on the fuel tank, fuel or fuel pump,. Dive into this video as we diagnose four frequent culprits and some.  are you facing issues with an unresponsive or inaccurate fuel gauge?   there are several reasons why your fuel pump. Replaced Fuel Pump But Fuel Gauge Not Working.
     
    
        From shop.advanceautoparts.com 
                    Gas Gauge Not Working? Symptoms & How To Fix Replaced Fuel Pump But Fuel Gauge Not Working    if the sending unit arm got bent when installing it then it will bind up on the metal anti slosh plates inside the fuel tank. Dive into this video as we diagnose four frequent culprits and some. It can also be caused by bad wirings.   the most common reason a fuel gauge is not working or is inaccurate. Replaced Fuel Pump But Fuel Gauge Not Working.
     
    
        From www.2carpros.com 
                    After Replacing the Fuel Pump, the Fuel Gauge Stopped Working Replaced Fuel Pump But Fuel Gauge Not Working   are you facing issues with an unresponsive or inaccurate fuel gauge?  in the event that the fuel gauge constantly reads empty, full, or some random nonsensical reading, then there is an issue with the fuel gauge, the sender, or the wiring in between.   the most common reason a fuel gauge is not working or is inaccurate is. Replaced Fuel Pump But Fuel Gauge Not Working.
     
    
        From www.challengertalk.com 
                    Gas gauge issue after fuel pump replaced Dodge Challenger Forum Replaced Fuel Pump But Fuel Gauge Not Working    the most common reason a fuel gauge is not working or is inaccurate is due to a bad fuel level sending unit. Dive into this video as we diagnose four frequent culprits and some.  are you facing issues with an unresponsive or inaccurate fuel gauge? The most likely reason is that it was not installed properly.  in. Replaced Fuel Pump But Fuel Gauge Not Working.
     
    
        From www.2carpros.com 
                    Fuel Gauge Not Working? I Just Replaced the Fuel Pump and the Replaced Fuel Pump But Fuel Gauge Not Working  Dive into this video as we diagnose four frequent culprits and some.   if the sending unit arm got bent when installing it then it will bind up on the metal anti slosh plates inside the fuel tank. The most likely reason is that it was not installed properly.  are you facing issues with an unresponsive or inaccurate fuel. Replaced Fuel Pump But Fuel Gauge Not Working.
     
    
        From www.youtube.com 
                    Dodge Ram Fuel Gauge Problems Replacing Dodge Ram Fuel Pump YouTube Replaced Fuel Pump But Fuel Gauge Not Working   in the event that the fuel gauge constantly reads empty, full, or some random nonsensical reading, then there is an issue with the fuel gauge, the sender, or the wiring in between.   there are several reasons why your fuel pump may not be working after replacing it.  are you facing issues with an unresponsive or inaccurate fuel. Replaced Fuel Pump But Fuel Gauge Not Working.